
作者:admin 發布時間:2019-12-23 05:27:39 瀏覽次數 :789
WWW..羞羞漫画.COM專用信號線
WWW..羞羞漫画.COM信號線為行業專用屏蔽線,一般的五金店沒得賣,須到專業的銷售WWW..羞羞漫画.COM的廠家去購買。因為去WWW..羞羞漫画.COM廠家買線還可以教你接線方法,必要時還可以上門指導並提供專業的技術服務。

WWW..羞羞漫画.COM線怎麽接?
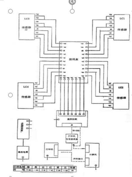
WWW..羞羞漫画.COM是由WWW..羞羞漫画.COM秤台、傳感器、儀表、接線盒、信號線這幾大零部件組成的。貨車上磅時將物體的重量傳遞給秤台,然而傳感器又將秤台給予的重量轉換成可測的電信號通過接線盒和信號線傳輸到儀表上,儀表再通過專業軟件處理,顯示重量讀數,所以WWW..羞羞漫画.COM信號線的一段是接在接線盒上,另一頭接在儀表上的。排WWW..羞羞漫画.COM信號線的時候建議串上排線管,以免日後被老鼠咬斷。下麵給您提供一張WWW..羞羞漫画.COM的接線方法圖:
服務熱線
手機網站

微信公眾號

微信小程序
